Электронные словари и энциклопедии: Большой энциклопедический словарь, Словарь Даля, Словарь Ожегова и т.д.

Химическая энциклопедия
"ВОЗДУХА РАЗДЕЛЕНИЕ"

Главная - Химическая энциклопедия - буква В - ВОЗДУХА РАЗДЕЛЕНИЕ
Химическая энциклопедия
Искать!

ВОЗДУХА РАЗДЕЛЕНИЕ , проводится с целью выделения из воздуха О2, N2 и благородных газов. Применяют криогенный, адсорбционный и диффузионный методы. Два последних, несмотря на определенные достоинства, имеют ограниченное распространение из-за трудности создания разделит. установок большой производительности.

Криогенный метод. В. р. осуществляется при криогенных т-рах (ниже — 150°С) в т. наз. воздухоразделит. установках (ВРУ) путем ректификации; воздух предварительно подвергают сжижению. Теоретически миним. работа, необходимая для В. р., при обратимом процессе определяется только начальным состоянием воздуха и конечным состоянием продуктов разделения: LМИН =1080-22.jpg, где Т - т-ра окружающей среды,1080-23.jpg-изменение энтропии системы. Действит. расход энергии в ВРУ намного больше, что объясняется потерями холода в окружающую среду, недорекуперацией (необратимостью теплообмена между воздухом и продуктами разделения), гидравлич. сопротивлениями и др. Так, расход энергии на получение 1 м3 99,5%-ного О2 достигает 0,38-0,42 кВт*ч, тогда как LMИH = 0,067 кВт*ч.

В атм. воздухе возможно присутствие углеводородов (ацетилена, пропилена, пропана и др.), к-рые при криогенных т-рах затвердевают и образуют с жидким О2 взрывоопасные смеси. Поэтому для обеспечения полной взрыво-безопасности ВРУ снабжены спец. системами очистки воздуха и продуктов его разделения от орг. примесей. Ректификацию воздуха обычно проводят в аппарате двукратного действия, к-рый состоит из двух расположенных одна над другой колонн (рис. 1) со встроенным между ними по высоте или выносным конденсатором-испарителем. Трубное пространство последнего сообщается с ниж. колонной, и в нем конденсируются пары азота, образующие флегму для обеих колонн. Межтрубное пространство конденсатора сообщается с верх. колонной, являясь одновременно ее кубом и испарителем. Давление в верхней колонне (0,14 МПа) обусловливается в осн. гидравлич. сопротивлениями, к-рые должны преодолеть продукты разделения, отводимые из ВРУ. Давление в ниж. колонне (0,55 МПа) соответствует т-ре конденсации паров азота жидким кислородом, кипящим в кубе верх. колонны. Принятому перепаду давлений между трубным и межтрубным пространством конденсатора отвечает разность т-р 2,5°С. Давление, необходимое для проведения процесса, обусловливается требуемой холодопроизводительностью, агрегатным состоянием продуктов разделения и указанными выше необратимыми потерями. В соответствии с этим различают ВРУ низкого и среднего давления.
1080-24.jpg

Рис. 1. Аппарат двукратной ректификации: 1, 2-ректификац. колонны; 3 - конденсатор-испаритель.

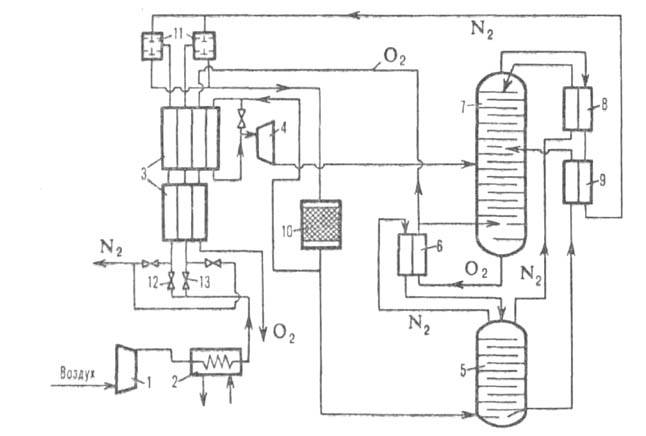
ВРУ низкого давления (рис. 2) применяют для получения газообразных продуктов разделения. Очищенный от мех. примесей воздух сжимают компрессором до давл. 0,55 МПа, а требуемая холодопроизводительность достигается расширением части его в турбодетандере до давл. 0,14 МПа. По этой схеме, основоположником к-рой был П. Л. Капица, строится большинство крупных отечеств. и зарубежных ВРУ. Решающим фактором, определившим возможность их создания, явилась разработка П. Л. Капицей высокоэффективного реактивного турбодетандера.
1080-25.jpg

Рис. 2. Принципиальная схема воздухе раздели т. установки низкого давления: 1-турбокомпрессор; 2-концевой холодильник; 3 -реверсивные теплообменники; 4-турбодетандер; 5, 7-соотв. нижняя и верхняя ректификац. колонны; 6-конденсатор-испаритель; 8, 9-охладители соотв. азотной флегмы и кубовой жидкости: 10-адсорбер; 11 и 12, 13-клапаны соотв. автоматического и принудительного переключения потоков.

Сжатый в компрессоре воздух охлаждается затем продуктами разделения до - 170°С в переключающихся регенераторах или реверсивных пластинчатых теплообменниках. Одновременно с понижением т-ры воздуха вымораживаются содержащиеся в нем водяные пары и СО2. Затвердевшие примеси сублимируются и выносятся при рекуперации холода продуктами разделения и при соответствующем переключении теплообменных аппаратов. Далее
1080-26.jpg

Рис. 3. Принципиальная схема воздухоразделит. установки среднего давления: 1-компрессор; 2-концевой холодильник; 3, 6-соотв. предварительный и основной теплообменники; 4-отделитель влаги; 5-блок комплексной адсорбц. очистки воздуха; 7 - детандер; 8- теплообменник-ожижитель; 9, 11-соотв. нижняя и верхняя ректификац. колонны; 10-конденсатор-испаритель; 12, 13-охладители соотв. азотной флегмы и кубовой жидкости; 14-дроссельный вентиль.

воздух подвергается адсорбц. очистке от ацетилена и др. взрывоопасных примесей и делится на три потока. Первый (большая часть воздуха) поступает на разделение в ниж. колонну. Второй подогревается в теплообменниках и смешивается с третьим потоком; смесь после расширения в турбодетандере направляется на разделение в верх. колонну. В ниж. колонне происходит предварит. ректификация воздуха на 97,0-99,9%-ный N2 и жидкость, содержащую 36-40% О2; последняя окончательно разделяется на N2 и О2 требуемой концентрации в верх. колонне. В обеих колоннах в результате массообмена между поднимающимися вверх парами N2 и О2 и стекающей вниз флегмой (жидким N2) пары обогащаются азотом (конденсируется высококипящий О2), а жидкость-кислородом (испаряется низкокипящий N2). При этом азот отводится из верх. колонны сверху, а кислород - из ее куба.

ВРУ среднего давления (рис. 3) используют для получения жидких продуктов разделения. В этих установках в отличие от ВРУ низкого давления большая часть сжатого (до 3 МПа и выше) воздуха расширяется до 0,55 МПа в турбодетандере, благодаря чему обеспечивается необходимое увеличение холодопроизводительности. В. р. также производится в аппарате двукратной ректификации.

Получение Аг. При В.р. содержащийся в воздухе Аr(0,93%) распределяется между N2 и О2. При получении чистого азота осн. кол-во Аг отводится с кислородом (до 4%), при получении чистого кислорода - с азотом (до 1%). Наличие в N2 и О2 примеси Аг не всегда допустимо. Напр., при синтезе NH3 из элементов Аr как инертный газ накапливается в системе, что снижает эффективное давление процесса. Кроме того, поддержание в цикле содержания Аr на допустимом уровне приводит к необходимости непрерывного вывода (путем продувки) из системы части циркулирующей азотоводородной смеси. Чистые азот и кислород получают отбором из верх. колонны фракции N2-O2-Ar, а Аг как целевой продукт - ректификацией данной фракции в дополнит. колонне (рис. 4, а). Отводимый из этой колонны сырой Аr, содержащий 2-5% О2 и 1-2% N2, смешивают (для связывания О2) с водородом и подвергают очистке от О2 на палладиевом катализаторе. От азота и нек-рого избытка водорода аргон освобождают ректификацией в спец. колонне (рис. 4,6).
1080-27.jpg

Рис. 4. Схема получения аргона: a-блок выделения сырого аргона, где 1. 2-соотв. нижняя и верхняя ректификац. колонны, 3-дополнит, колонна, 4-конденсатор; б-блок выделения азота, где 1-ректификац. колонна, 2 - конденсатор.

Получение Ne, Кr и Хе. Неон в составе азото-неоногелиевой смеси вместе с Н2 накапливается под крышкой конденсатора-испарителя. Далее эта смесь обогащается противоточной дефлегмацией в спец. концентраторе, расположенном над тарелками верх. ректификац. колонны в сборнике жидкого азота. Смесь неона с гелием отбирается из-под крышки концентратора. Криптон и ксенон, накапливаемые в кубе верх. колонны, выделяются при получении больших кол-в кислорода и азота. Смесь О2-Кr-Хе разделяется в дополнит. колонне, из куба к-рой отбирается жидкий О2, содержащий небольшие кол-ва Кr и Хе (т. наз. первичный концентрат). Ne из неоно-гелиевой смеси и Кг и Хе из обогащенного первичного концентрата выделяются адсорбц. методом.

Адсорбционный метод. Основан на избират. адсорбции молекул разл. газов. Селективная адсорбция N2 наиб. сильно проявляется на синтетич. цеолитах типа СаА, у к-рых соотношение А = SiO2/Al2O3 не превышает 2, а также на прир. морденитах и клиноптилолитах. Движущая сила процесса - перепад давлений газа над цеолитом при адсорбции и десорбции. Адсорбцию проводят, как правило, при 20-30°С и 0,1-0,6 МПа, десорбцию - при 20-30°С снижением давления до атмосферного с послед. промывкой частью продукта или путем вакуумирования. Целевой продукт-воздух, обогащенный О2 (30-95%). Он образуется в газовой фазе и отбирается из ВРУ под тем же давлением, что и воздух, к-рый поступает на разделение. Продукт, содержащий до 80% О2, обычно производят в одну ступень, более концентрированный экономичнее получать в две ступени. Коэф. извлечения продукта из воздуха зависит от требуемой степени его чистоты и давления процесса и колеблется в пределах 0,3-0,8; при этом расход энергии составляет от 0,2 до 1,0 кВт*ч/м3 продукта.

В ВРУ с селективной адсорбцией О2 при т-ре окружающей среды применяют активные угли типа молекулярных сит (напр., угли, получаемые карбонизацией поливинилиденхлорида). Преимуществ. адсорбция О2 происходит вследствие большей скорости диффузии его в поры угля, диаметр к-рых соизмерим с диаметром молекул О2 (2,8-10-10 м). Более крупным молекулам N2 для проникновения в поры угля требуется гораздо больше времени. Напр., для нек-рых типов углей объемное насыщение N2 через 2 мин после контакта адсорбента с воздухом составляет лишь 2%, для О2 - 40%; через 5 мин-соотв. 4 и 77%. В результате осн. масса кислорода оказывается адсорбированной, а азот, оставшийся в газовой фазе, отводится из адсорбера под давл. 0,1-0,6 МПа как один из продуктов разделения, содержащий 0,5-3,0% О2. Затем давление снижают до атмосферного и отбирают др. продукт - адсорбат, обогащенный кислородом. При этом в одноступенчатом процессе получают продукт, содержащий 50-60% О2, в двухступенчатом - 90-95%. Уд. производительность ВРУ по обогащенному воздуху достигает ок. 30 м3/ч на 1 м3 адсорбента.

Адсорбц. метод широко применяется для разделения смесей Ne - Не и Кг - Хе. Смесь, содержащую до 50% неона и гелия, предварительно очищают от N2 с помощью активного угля при т-рах от — 190 до — 200 °С и вводят в адсорбер, где на слое угля подвергают термич. разделению. При этом многократно происходят десорбция в нагретых слоях и послед. адсорбция в холодных, в результате чего Ne практически полностью вытесняет Не из адсорбиров. фазы. Сначала из адсорбера выводится почти чистый Не, затем фракция He-Ne и, наконец, чистый Ne, содержащий 0,1-0,2% Не. Коэф. извлечения Ne в зависимости от степени его чистоты составляет 0,6-0,8.

Первичный концентрат Kr-Хе, отбираемый из ВРУ, представляет собой смесь кислорода с 0,1-0,2% криптона и ксенона и примерно таким же кол-вом углеводородов. Для предотвращения взрывов этот концентрат очищают от углеводородов, окисляя их на катализаторе (напр., активном А12О3) при 650-750°С и поглощая цеолитом в адсорбере продукты окисления. Затем концентрат подвергают ректификации для очистки от О2, благодаря чему содержание смеси Кr-Хе в исходном концентрате увеличивается в 500-1000 раз. Одновременно повышается содержание углеводородов, поэтому необходима повторная очистка от них на катализаторах и от продуктов окисления - на цеолитах. Далее смесь Kr-Хе сжижают и разделяют в аппарате двукратной ректификации (см. выше). Применение адсорбц. метода позволяет существенно упростить по сравнению с традиц. методами обогащения технологию получения Кг и Хе.

Криогенная ректификация экономичнее, чем адсорбция, при получении продуктов разделения в больших масштабах. Для ВРУ малой и средней производительности упомянутые методы сопоставимы по энергозатратам; по металлоемкости, простоте конструкции, удобству обслуживания и возможности полной автоматизации установок адсорбц. метод значительно превосходит криогенное ректификац. В. р.

Диффузионный метод. Заключается в разделении компонентов воздуха благодаря различию между их коэф. газопроницаемости через спец. мембраны. Движущая сила процесса - разность парциальных давлений компонентов воздуха и диффундирующей смеси по обе стороны мембраны. По одной схеме воздух, очищенный от пыли на фильтре, направляется вентилятором при атм. давлении в мембранный аппарат, где в зоне под мембраной с помощью вакуум-насоса создается разрежение; по другой - вместо вентилятора используют компрессор, к-рый подает воздух в аппарат под повыш. давлением. В обоих случаях воздух в аппарате разделяется на два потока: проникающий (пермеат) и не проникающий (нонпермеат) через мембрану. Кислород проникает через мембрану в неск. раз быстрее, чем азот, поэтому пермеат обогащается кислородом, а нонпермеат - азотом.

Содержание О2 в отбираемой смеси зависит от соотношений потоков и давлений воздуха и пермеата, а также от разделяющей способности (селективности) мембраны. При максимальных упомянутых соотношениях содержание О2 в пермеате возрастает; для получения смеси, обогащенной N2, необходимо поддерживать миним. соотношение потоков и макс. соотношение давлений воздуха и пермеата. Содержание О2 и N2 в продуктах разделения тем больше, чем выше селективность мембран. В пром-сти применяют мембраны из поливинилтриметилсилана, обладающие хорошей селективностью и высокой газопроницаемостью.

Диффузионный метод В. р. нашел практич. применение в тех случаях, когда требуются относительно небольшие кол-ва воздуха, умеренно обогащенного О2: в медицине для кислородной терапии, в рыборазведении для насыщения кислородом воды прудов и др. водоемов, на электростанциях при сжигании газообразных топлив (гл. обр. прир. газа в спец. газогенераторах для прямого преобразования тепловой энергии в электрическую), при биол. очистке сточных вод, в городском х-ве при сжигании бытовых отходов и др. Полученный этим методом 90-97%-ный N2 используется для создания инертной среды во многих химико-технол. процессах, а также при хранении и транспортировке горючих и взрывоопасных в-в, при хранении плодов, овощей, семян и т.д. См. также Защитный газ .

В. р. с применением мембран осуществляется непрерывным способом, при т-ре окружающей среды без фазовых превращ., что наряду с простотой аппаратурного оформления определяет экономичность этого метода. См. также Мембранные процессы разделения .

Лит.: Разделение воздуха методом глубокого охлаждения, под ред. В.И. Епифановой, Л.С. Аксельрода, 2 изд., т. 1-2, М., 1973; ХвангС.-Т., Каммермейер К., Мембранные процессы разделения, пер. с англ., М., 1981; Беляков В. П., Криогенная техника и технология, М., 1982; Кельцев Н. В., Основы адсорбционной техники, 2 изд., М., 1984. В.П.Беляков.



Поделитесь с друзьями:


Вы можете поставить ссылку на это слово:

будет выглядеть так: ВОЗДУХА РАЗДЕЛЕНИЕ


будет выглядеть так: Что такое ВОЗДУХА РАЗДЕЛЕНИЕ

Реклама:
Толковые словари и Энциклопедии. Словарь - ВОЗДУХА РАЗДЕЛЕНИЕ - Химическая энциклопедия - Толковые Словари и Энциклопедии